登录| 注册    
收藏  点赞 

风力发电

利用风能获得电能的转换过程。简史1890年丹麦制造出世界上第一台小型风力发电机。1941年美国在佛蒙特州建造了第一台大型风力发电机组,额定容量达1250千瓦。第二次世界大战后,丹麦等国进行了容量在100千瓦以上的风力发电装置的研究,同时,风力发电的理论逐渐系统化。

利用风能获得电能的转换过程。

简史

1890年丹麦制造出世界上第一台小型风力发电机。1941年美国在佛蒙特州建造了第一台大型风力发电机组,额定容量达1250千瓦。第二次世界大战后,丹麦等国进行了容量在100千瓦以上的风力发电装置的研究,同时,风力发电的理论逐渐系统化。60年代至70年代中期风力发电处于停滞状态,以后由于世界性石油危机的冲击,以及用矿物燃料发电对环境所带来的严重污染,风力发电又重新受到重视。美国、丹麦、瑞典、德国、英国、荷兰、加拿大等国对风力发电的研究与应用取得了很大进展。1987年美国研制出单机容量为3200千瓦(风速13.4米/秒时)的水平轴风力发电机组,风轮直径达97.5米。同年加拿大研制出功率为4000千瓦(风速20.7米/秒时)的立轴Φ型风力发电机组,风轮直径为64米。

中国于50年代开始进行风力发电的研究和试验工作,1983~1985年间安装在浙江省嵊泗岛上的18千瓦、22千瓦水平轴风力发电机及安装在福建省平潭岛上的55千瓦水平轴风力发电机组皆并入当地电网运行。1980年中国与联邦德国合作,研制了20千瓦Φ型立轴风力发电机组。到1988年底,全国累计生产50瓦、100瓦的微型机9.56万余台,对解决内蒙古、甘肃、新疆等牧区和东南沿海岛屿居民照明用电起了很大作用。

国际上通常按照机组容量的大小将风力发电机组分为大型(1000千瓦以上)、中型(100千瓦至1000千瓦)、小型(1千瓦至100千瓦)。中国目前将小于1千瓦的机组列为微型,1~10千瓦为小型,10~100千瓦为中型,100千瓦以上为大型。

风力发电系统的组成

风力发电系统是由风力发电机组、控制装置、储能装置及电能负荷等组成,有的风力发电系统中还包括备用电源,如图1所示。

图1 风力发电系统的组成

风力发电机组

风力机、发电机、变速器等组成。100瓦左右的小容量风力发电机一般不设置变速器。风力机在结构型式上可分为水平轴和垂直轴两种(见风力机)。图2表明少叶片螺旋桨及Φ型风轮的功率系数。其运转速度高,适合于风力发电

独立运行的微型及小型风力发电机组采用永磁式和自励交流发电机。并网运行的风力发电机普遍应用同步发电机和感应发电机。

控制装置

风力发电机组实行调节转速、电压、频率,防止超速、振动、过负荷或停机的装置。小型风力发电机组一般均附设有控制机构和安全装置。容量较大的风力发电系统多采用微机控制。

储能装置

由于风能的不稳定性,必须配备储能装置。风力发电通常采用蓄电池储能。在地形条件合适的地点可设水库,采用抽水蓄能。与电网并联运行的风力发电系统,不需要另外配备储能装置。

图2 风力机功率系数与叶尖速比的关系

风力发电的运行方式

风力发电的运行方式分为独立运行、联网运行、组成集群式风力发电站(或称风电场)运行、风力-柴油联合发电系统运行等。

独立运行的风力发电系统

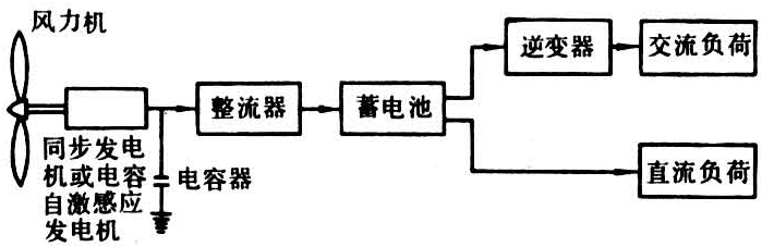
适用于偏远农村、牧区、沿海岛屿、边防哨所、气象台站、电视差转站、导航灯塔等电网达不到的地区。微型及小型风力发电机组多采用蓄电池储能再向负荷供电。如负荷需要交流电,则在蓄电池与负荷之间加入逆变器(图3)。在容量较大的独立运行系统中,不采用蓄电池储能而采取负载开关控制器,按风速变化自动接通与断开负荷(图4),在这种运行方式中,负荷按供电的重要性分类。重要的负荷应保持连续获得电能,次要的负荷则不断地接通与断开,以适应风力机输出能量的变化。

图3 独立运行的风力发电系统

图4 具有负荷调节的独立运行风力发电系统

联网运行的风力发电系统

这种运行方式不存在由于风的随机性而带来的储能问题。中、小容量直至大容量(1000千瓦以上)的风力发电机组皆可采用这种运行方式。联网运行的方式有两种:一种是恒速恒频,即风力发电机组的转速不因风速的波动而变化,从而能维持输出恒定频率的交流电。这种方式简单可靠,是普遍采用的,其缺点是不能充分地利用风能,因为风力机只有在一定的叶尖速比下才能达到最高的风能利用率。另一种方式是变速恒频,即风力发电机的转速随风速的起伏作变速运转,通过在发电机端配置特殊功率电子装置以获得恒定频率的交流电。这种方式比较复杂,其优点是可以提高风能的利用率,因此成为发展的方向。采用这种方式必须注意解决由于变速运行而在机组及其支撑结构上出现的共振现象。

集群式风力发电场

在风能资源良好的地区将数十台、数百台或数千台单机容量为数十千瓦至数百千瓦甚至1000千瓦以上的风力发电机组按一定的阵列布局方式成群按装,即可组成集群式风力发电站(或称风电场)。这是一种大规模开发利用风能的有效形式,有利于降低风力发电设备投资费用及发电成本。

风电场内风力发电机组的排列方式目前仍处于研究阶段,已经建造的风电场所遵循的原则是在平坦地面上,机组按矩阵分布排列,机组沿盛行风向前后间距离约为机组风轮直径的7~10倍。与盛行风向垂直方向上机组间距离约为风轮直径的1.5~2倍;在地形起伏不平的地面上,机组在等风能密度线上按装,机组之间的距离比在平坦地形上的要小。在地形复杂的丘陵或山地,除按以上原则考虑风力机尾流的影响外,还要考虑地形造成的端流的影响。

风力机、柴油机联合发电系统

可以实现稳定持续的供电,具有两种不同的运行方式,即切换运行及并联运行。切换运行是风力发电装置及柴油发电装置在机械上及电气上无任何联系,有风时由风力发电机供电,无风时由柴油发电机供电。并联运行则是风力发电机与柴油发电机在电路上并联后向负荷供电(图5)。这种运行方式在技术上比较复杂,当风况及负荷变化时需及时调节风力及柴油发电机的出率并维持系统的稳定,同时应尽量降低柴油机的起动与停机的次数及轻负载下运转。采用短时蓄电池储能或配备储能飞轮,可以减少柴油机起停次数。

图5 风力发电机-柴油发电机并联运行系统

风能是可再生能源,具有很大的发展潜力。但由于风能具有间歇性,风力发电必须和一定的储能方式结合,或与其他发电方式组成联合运行系统,才能实现持续的供电,因而增加了复杂性。风能的能量密度低,风力发电装置的体积较大,造价也较高。风力发电不会造成空气污染,但风力机运转时产生的噪声对环境有一定的影响,有金属包层或骨架的风力机叶片旋转时对电磁波产生干扰。